TOP
首页 > 新闻动态
2026-01-22
在光通信与光谱检测技术飞速发展的今天,太赫兹时域光谱(THz-TDS)技术凭借其能同时探测THz脉冲振幅与相位信息的独特优势,已成为生物医学、材料科学、安全检查、无损检测等多个领域的核心支撑技术。而在THz-TDS系统中,光纤延迟线作为调节飞秒探针光与THz脉冲相对时延的核心器件,其性能直接决定了光谱检测的精度、速度与系统集成度。科毅光通信依托核心技术研发实力,推出基于实用新型紧凑型高速振荡光纤延迟线,完美解决传统产品体积大、扫描慢、集成度低的痛点,与公司核心产品光开关等器件协同,为全光纤太赫兹系统提供高效解决方案。
太赫兹时域光谱技术的核心原理,是通过飞秒探针光对多个THz脉冲的不同延迟部位进行扫描探测,最终“拼凑”出完整的THz脉冲波形。这一过程中,必须通过光纤延迟线持续改变两束光的相对时延,因此延迟线的扫描频率、延迟范围、体积大小与稳定性,直接影响检测效率与系统部署灵活性。
在当前市场中,商用振荡光学延迟线普遍存在三大痛点:一是扫描速度有限,难以满足快速检测需求;二是延迟范围狭窄,无法适配复杂场景下的高精度探测;三是体积庞大(传统产品尺寸约166mm×200mm×108mm)、集成度差,严重制约全光纤太赫兹时域光谱成像系统的小型化发展。尽管部分技术方案实现了性能提升,但仍未解决体积与集成度的核心矛盾,无法满足生物医药、便携式安全检测等场景的实际应用需求。
作为光通信器件领域的专业厂商,科毅光通信敏锐捕捉到行业痛点,结合多年在光开关、保偏光纤等核心器件上的技术积累,研发出紧凑型高速振荡光纤延迟线,通过光路复用、材料创新与结构优化,实现了“小体积、高频率、大延迟”的技术突破,为太赫兹技术的产业化落地提供关键支撑。
本产品采用“移动角锥反射单元+固定角锥反射单元+平面反射单元”的核心结构,配合高速音圈电机与高精度编码器,实现光程延迟的高速周期性调节。以下从结构设计、核心部件与工作原理三方面详细解析:
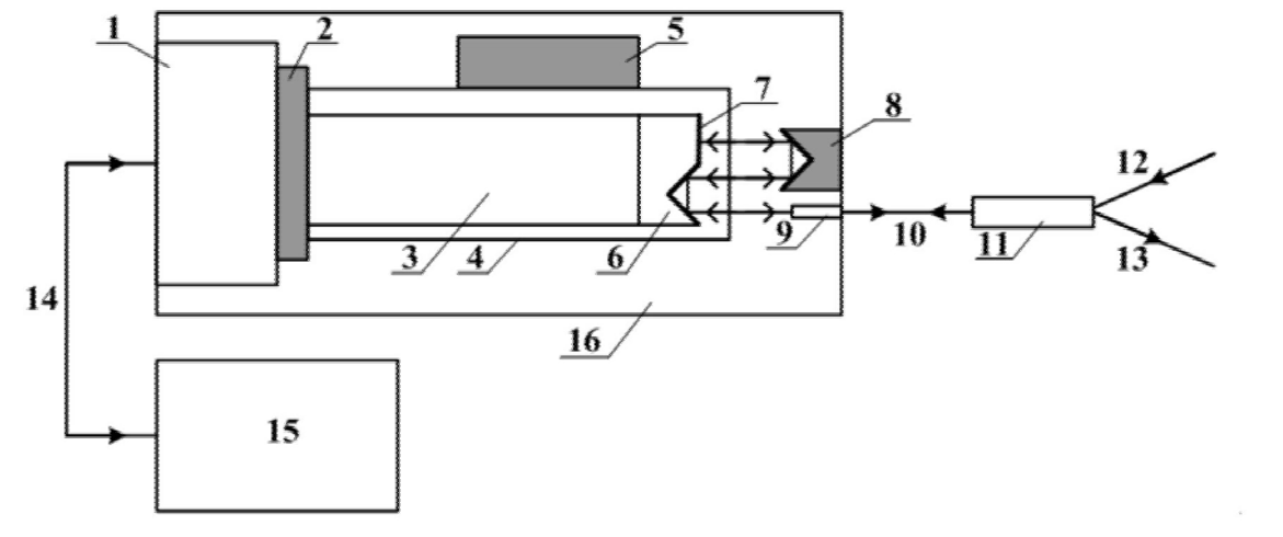
产品整体结构如图1所示,所有核心部件均集成于尺寸仅为115mm×48mm×41mm(L×W×H)的壳体内,相比传统产品体积缩小1/15,极大提升了系统集成灵活性。

图1 为紧凑型高速振荡光纤延迟线结构示意图
核心结构包括:
1. 驱动模块:由音圈电机定子、音圈电机动子组成的高频音圈电机,最大行程≥6mm,运动位移曲线为正弦波,提供高速往复驱动力;
2. 反射模块:移动角锥反射单元、固定角锥反射单元(均包含若干均匀排布的中空玻璃角锥反射镜)与平面反射单元(表面镀高反膜的平面镜),实现光束多次反射与光路复用;
3. 传输与分离模块:长焦距光纤准直器、保偏光纤、低插损3端口环形器,以及带FC/APC转接头的输入/输出保偏光纤尾纤,完成激光束的准直、传输与入射/反射光束分离;
4. 控制与导向模块:高强度轻质导轨、高精度增量式直线编码器(编码分辨率≤1μm)与音圈电机驱动器,实现移动部件的精准导向与位置反馈;
5. 防护外壳:壳体16为内部元件提供物理保护与防尘屏蔽,确保器件在复杂环境下稳定工作。
1. 中空玻璃角锥反射镜:采用低热膨胀系数玻璃块拼接制作,表面镀高反膜(中心波长可选1550nm、800nm或其他定制波长),单面反射率≥99%,反射光束角度误差≤10″。相比传统实心角锥反射棱镜,中空结构消除了飞秒激光的色散展宽,减少了面型加工误差带来的偏角误差,同时降低了反射模块质量与电机负载;
2. 平面反射单元:表面镀高反膜的平面镜,反射率≥99%,可将垂直入射光束沿原路反射,配合角锥反射单元实现光路闭环;
3. 高精度编码器:采用增量式直线编码器,最高精度可达0.1μm,对应延迟时间分辨率最高2fs,能实时反馈音圈电机运动位置,为太赫兹精细光谱测量提供精准保障;
4. 长焦距光纤准直器与环形器:两者协同工作,既保证了大工作距离,又减小了插入损耗及插损变化,确保激光束传输效率与分离效果。
产品的核心优势在于通过光束多次反射与光路复用,实现“小行程、大延迟”的效果。具体工作流程如下:
1. 外部激光信号通过输入保偏光纤尾纤进入环形器,经保偏光纤传输至光纤准直器,准直后发射到自由空间;
2. 空间光束在移动角锥反射单元与固定角锥反射单元之间多次反射(反射次数N可根据需求调整),最终垂直入射到平面反射单元;
3. 平面反射单元将光束沿原光路反射,返回的光束经光纤准直器接收,再通过保偏光纤、环形器由输出保偏光纤尾纤输出;
4. 音圈电机在驱动器控制下做高频直线往复运动,带动移动角锥反射单元与平面反射单元同步运动,使自由空间光程按正弦波周期性变化。若电机行程变化为ΔL,光束总反射次数为N,则光程变化为(N+1)×ΔL,延迟效果显著提升。例如,当N=5、ΔL=6mm时,延迟变化可达120ps,完全满足高精度检测需求。
相比传统振荡光纤延迟线与同类产品,广西科毅光通信的紧凑型高速振荡光纤延迟线在技术指标与实际应用中展现出七大核心优势,成为行业标杆产品:
通过光束多次反射与光路复用,在电机行程ΔL不变的情况下,延迟变化可达(N+1)×ΔL,大幅拓展延迟范围;同时采用音圈电机直接驱动,利用其高加速度、无滞后响应的特性,实现≥20ps@65Hz或≥200ps@20Hz的工作能力,性能相比传统产品提升超过2.6倍,完美适配快速高精度检测需求。
优化移动负载的质心分布,采用小型音圈电机与轻质导轨,将产品体积压缩至115mm×48mm×41mm,仅为传统产品的1/15,是目前已知世界上体积最小的振荡光纤延迟线。小巧的尺寸使其能轻松融入全光纤太赫兹时域光谱成像系统,为便携式、集成化设备研发提供可能。
角锥反射镜采用低热膨胀系数玻璃作为基底,角锥反射镜底座选用同特性金属材料,有效减小环境温度变化导致的器件变形与光束指向漂移,确保在不同工作环境下的稳定性与检测精度。
中空玻璃角锥反射镜的设计,不仅减少了玻璃表面反射损耗与内部吸收,还消除了飞秒激光的色散展宽,配合高反膜(反射率≥99%)与低插损环形器,确保激光信号在传输与反射过程中的质量,提升光谱检测的准确性。
搭载高精度增量式直线编码器,编码分辨率≤1μm,延迟时间分辨率最高可达2fs,能精准捕捉光程延迟的实时变化,满足太赫兹精细光谱测量对分辨率的严苛要求。
光路复用减少了移动角锥镜的数量,中空结构降低了反射模块质量,再加上质心优化的移动负载设计,大幅减小了高频运动时的随机振动,既提升了工作稳定性,又延长了器件使用寿命。
输入/输出保偏光纤尾纤均配备FC/APC转接头,可与光开关、光衰减器等常规光通信器件无缝对接,同时支持1550nm、800nm等多种中心波长定制,适配不同场景下的太赫兹系统需求。
凭借“小体积、高频率、大延迟、高稳定”的核心优势,本产品可与光开关等器件协同,广泛应用于全光纤太赫兹时域光谱成像系统,覆盖多个关键领域:
在蛋白质结构分析、细胞检测、药物成分鉴定等场景中,太赫兹光谱技术能提供无创、无辐射的检测方案。本产品的高扫描频率与高精度延迟调节,可快速捕捉生物分子的光谱响应,配合光开关实现多通道检测,提升检测效率与准确性。
用于复合材料特性分析、半导体材料质量检测、薄膜厚度测量等。产品的高稳定性的环境适应性,确保在实验室与工业现场均可精准获取材料的太赫兹光谱信息,为材料研发与质量控制提供数据支撑。
在违禁品检测、爆炸物识别、食品安全检测等场景中,便携式太赫兹检测设备需求迫切。本产品的小型化设计与高集成度,可助力设备轻量化研发,配合光开关实现快速光路切换,提升安检效率。
应用于航空航天零部件、工业设备焊缝检测、建筑材料缺陷识别等。产品的大延迟范围与高分辨率,能精准探测材料内部的微小缺陷,且无接触式检测方式不会对被测物体造成损伤。
在太赫兹雷达、通信系统研发,以及基础物理、化学研究中,本产品可作为核心配套器件,为实验数据采集提供稳定、高效的延迟调节功能,推动相关领域技术创新。
广西科毅光通信科技有限公司专注于光通信核心器件的研发、生产与销售,核心产品涵盖光开关、光纤延迟线、保偏光纤、光纤准直器、环形器等,广泛应用于光通信、光谱检测、航空航天、生物医学等领域。公司以“技术创新驱动产品升级”为核心理念,建立了专业的研发团队,依托多项专利技术,为客户提供定制化、高性价比的光通信解决方案。
我们始终坚持“客户需求为导向”,在保障产品性能领先的同时,注重产品的可靠性与适配性。目前,产品已通过严格的环境测试与性能验证,可与公司自主研发的光开关等产品协同工作,为全光纤太赫兹系统提供一站式器件解决方案。
在太赫兹技术产业化加速的背景下,紧凑型、高性能的光纤延迟线成为推动全光纤太赫兹系统普及的关键。广西科毅光通信的紧凑型高速振荡光纤延迟线,凭借光路复用、材料创新与结构优化的核心技术,打破了传统产品的体积与性能瓶颈,成为目前行业内体积最小、性能最优的产品之一。
未来,公司将继续依托专利技术优势,深化光开关、光纤延迟线等核心产品的研发与迭代,不断拓展应用场景,为生物医学、安全检查、材料科学等领域提供更高效、更稳定的光通信解决方案。我们坚信,以技术创新为核心,以客户需求为导向,必将在光通信器件领域实现更大突破,为行业发展贡献更多力量。
如果您正在寻找相关产品,欢迎访问广西科毅光通信官方网站(www.coreray.cn)了解更多产品详情,或联系我们的技术顾问获取专业支持!
择合适的光开关等光学器件及光学设备是一项需要综合考量技术、性能、成本和供应商实力的工作。希望本指南能为您提供清晰的思路。我们建议您在明确自身需求后,详细对比关键参数,并优先选择像科毅光通信这样技术扎实、质量可靠、服务专业的合作伙伴。
(注:本文部分内容由AI协助习作,仅供参考)